行业动态

了解最新公司动态及行业资讯

土壤淋洗设备怎么除土壤重金属污染

2018-06-30 01:22:18 148 编辑:admin 来源:本站
   原位土壤淋洗技术适用于透水性较强的砂性土壤中,且污染物分层应位于不透水层之 上,保证淋洗液不会污染地下水。然后将淋洗液从收集井中用泵抽出,淋洗液经收集,进行 重金属的去除及淋洗液的回收利用。该技术成本较低,工艺简单,但修复效率低,并且容易 对地下水造成污染,也不适宜应用在溶洞地区。 
土壤淋洗

    异位化学土壤淋洗需经挖掘、迁移等步骤,再集中到淋洗装置集中进行处理。淋洗 液中的污染物需进行无害化处理,处理后的土壤要进行回填工作。异位淋洗技术包括土柱 淋洗法、振荡淋洗法、搅拌淋洗法。土柱淋洗法主要通过土壤柱淋洗的形式去除污染土壤中 的重金属,异位土壤淋洗技术不会污染地下水,搅拌淋洗是使淋洗液与土壤在振荡或搅拌反应 器中长时间充分混合,去除淋洗液中的重金属,这种技术修复效率较高,二次污染风险小, 但成本也较高。 
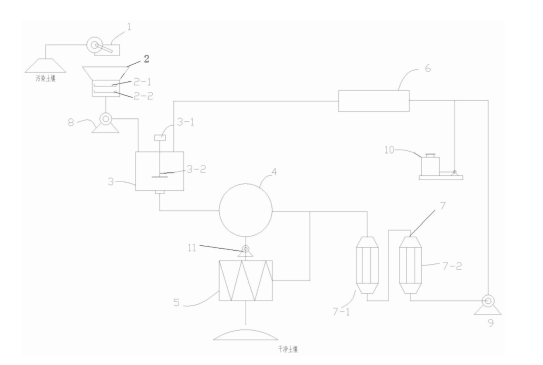
    目前还没有见可自助调节淋洗条件、提高重金属去除率、解决淋洗液回收及处理 问题的去除土壤重金属锌的土壤淋洗装置的相关报导。 要解决的技术问题是提供一种新的去除土壤重金属的土壤淋洗装置,该 装置能够有效去除污染土壤中重金属,并可自助调节淋洗条件处理污染土壤,提高重金属 去除率,同时解决了淋洗液回收及处理问题,并且保留土壤肥力。 
   重金属的土壤淋洗装置,它包括土壤破碎筛分设备、多级筛分设备、搅拌淋洗设备、泥浆缓冲池、淋洗液储槽,土壤破碎筛分设备的出口端接多级筛分设备的入口端,多级筛分设备的出口端和淋洗液储槽的输出端接入搅拌淋洗设备的入口,搅拌淋洗设备的出口连接泥浆缓冲池,泥浆缓冲池的泥浆出口经渣浆泵与板框压滤机连接,泥浆缓冲池的上清液出口与淋洗液净化设备的入口端连接,淋洗液净化设备的出口端经蠕动泵与淋洗液储槽连接。本实用新型装置可适当调整搅拌时间、搅拌速度、水土比例及土壤粒径选择等主要参数,在实际操作过程中有利于针对不同性质土壤进行最优化的淋洗处理。

30

装备制造经验

立即免费获取土壤修复方案

为用户提供及时、高效、便捷的服务

在线咨询
尊龙凯时环境希望与你携手,共创美好未来...
5